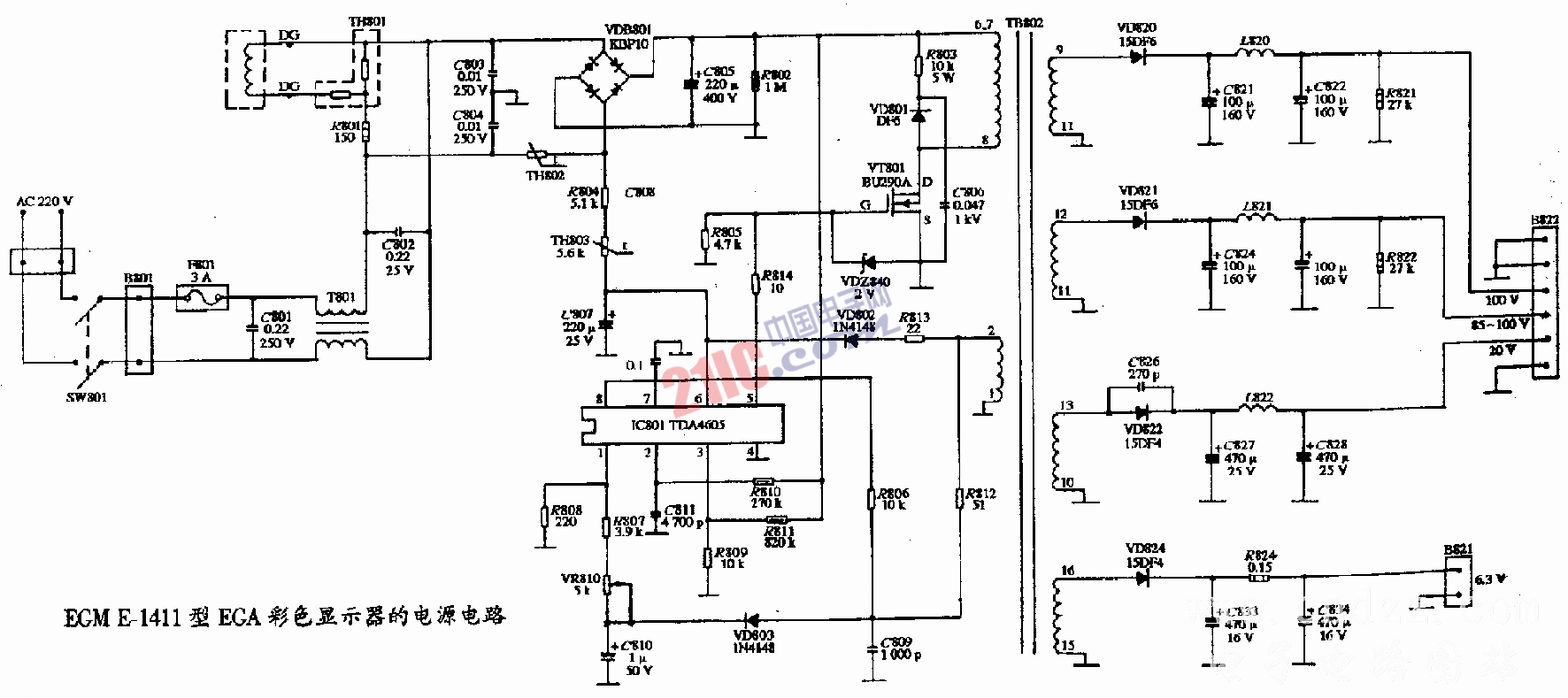
EGM E-1411彩色顯示器的電源電路圖 時間:2008-05-30 15:26:04 關(guān)鍵字: 彩色顯示器 電源電路圖 BSP 手機看文章掃描二維碼隨時隨地手機看文章 欲知詳情,請下載word文檔 下載文檔 作者:miracle